• UL508(File No.E76675), CSA C22.2 No.14
5A 125V AC、3A 250V AC B300
• TÜV(EN60947-5-1)-直接开路动作认证-
(EN60947-5-5)
AC-15 3A 125V AC
DC-13 1A 30V DC
• CCC(GB/T14048.5)
AC-15 3A 125V AC
DC-13 1A 30V DC
紧急停止用按钮开关(φ22/φ25)
A22E部分产品预定于2023年3月底订货截止。
信息更新: 2022年5月27日
• UL508(File No.E76675), CSA C22.2 No.14
5A 125V AC、3A 250V AC B300
• TÜV(EN60947-5-1)-直接开路动作认证-
(EN60947-5-5)
AC-15 3A 125V AC
DC-13 1A 30V DC
• CCC(GB/T14048.5)
AC-15 3A 125V AC
DC-13 1A 30V DC
UL1059、UL486E
注. 作为短路保护装置,请使用符合IEC60269标准的10A保险丝gI或gG。本体中未内置该保险丝。
| 认证机关 | 标准 | 文件号 |
|---|---|---|
| UL * | UL508、 C22.2 No.14 | E76675 |
| TÜV SÜD | EN60947-5-1 (直接开路动作认证)、 EN60947-5-5 | 请咨询经销商。 |
| CQC (CCC) | GB/T14048.5 | 请咨询经销商。 |
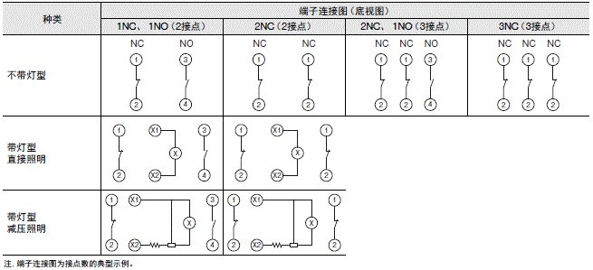
注. 仅NC接点侧有直接开路动作。
*已获得UL的CSA C22.2 No.14标准认证。
|
额定
绝缘 电压 (V) |
额定
通电 电流 (A) |
额定
电压 (V) |
额定电流(A) | |||
|---|---|---|---|---|---|---|
|
AC15
(感性负载) |
AC12
(阻性负载) |
DC13
(感性负载) |
DC12
(阻性负载) |
|||
| 250V | 5A | AC30 | ― | ― | ― | ― |
| AC125 | 3A | 5A | ― | ― | ||
| AC250 | 1.5A | 3A | ― | ― | ||
| DC30 | ― | ― | 1A | 2A | ||
| DC125 | ― | ― | 0.22A | 0.4A | ||
| DC250 | ― | ― | 0.1A | 0.2A | ||
注1. 以上额定规格通过在下列条件中执行的测试获取。
(1) 环境温度:20±2℃
(2) 环境湿度:65±5%RH
(3) 操作频率:20次/分钟(设置和复位视为1次)
2. 最小适用负载
DC5V、1mA 阻性负载
可使用区域因使用条件、负载的种类不同而异。
| 额定电压 | 使用电压 | 电流值 |
|---|---|---|
| 24V AC/DC | 24V AC/DC ±10% | 约12mA |
| 种类 | 旋转复位 | 推挽 | 推挽 | ||
|---|---|---|---|---|---|
| 不带灯型 | 带灯型 | 不带灯型 |
不带灯型
(IP69K型) |
||
| 项目 |
A22NE-□-
PD□□-N-□ |
A22NE-M-
PD□□-C-□ |
A22NE-MP-
PD□□-N-□ |
A22NE-MP-
PD□□-N-69K |
|
|
容许操
作频率 |
机械 | 30次/分钟以下(设置和复位视为1次) | |||
| 电气 | 30次/分钟以下(设置和复位视为1次) | ||||
| 绝缘电阻 *1 | 100MΩ以上(DC500V兆欧表) | ||||
| 接触电阻 | 100mΩ以下(初始值) | ||||
| 耐电压 | 同极端子间 *1 | AC2,000V 50/60Hz 1分钟(初始值) | |||
| 异极端子间 | AC2,000V 50/60Hz 1分钟(初始值) | ||||
| 各端子和接地间 | AC2,000V 50/60Hz 1分钟(初始值) | ||||
| 振动 | 误动作 | 10~55Hz 双振幅1.5mm(接点断开1ms以内) | |||
| 冲击 | 误动作 | 最大250m/s2(接点断开1ms以内) | |||
| 耐久性 | 机械 | 30万次以上(设置和复位视为1次) | 10万次以上
(设置和复位视为1次) |
||
|
电气(AC24V、
100mA、阻性负载) |
25万次以上(设置和复位视为1次) | 10万次以上
(设置和复位视为1次) |
|||
|
电气(AC250V、
3A、阻性负载) |
10万次以上(设置和复位视为1次) | ||||
| 使用环境温度 *2 | -20~+70℃ | -20~+55℃ | -20~+70℃ | -20~+70℃*3 | |
| 使用环境湿度 | 35~85%RH | ||||
| 保存环境温度 *2 | -40~+70℃ | ||||
| 保护结构 *4 | IP65耐油型 | IP65 | IP65耐油型 | IP69K | |
| 防止触电保护等级 | ClassⅡ | ||||
| PTI(追踪特性) | 175 | ||||
| 污染度(使用环境) | 污染度3(EN 60947-5-1) | ||||
| 最小直接开路动作行程 | 11mm | ||||
| 最小直接开路动作力 | 45N | ||||
| 带条件短路电流 | 100A(EN 60947-5-1) | ||||
|
重量
(φ40 操作部位2NC/2NO时) |
约95g | 约95g | 约125g | 约135g | |
*1. 显示器的同极端子之间未配备LED。
*2. 无结冰、无结露条件下。
*3. 在JIS D 5020的IP□9K试验条件下支持80℃。
*4. 面板正面的保护结构。
| 项目 |
旋转复位
带灯/不带灯型 |
推挽 | |
|---|---|---|---|
| 不带灯型 | 不带灯型(IP69K型) | ||
| 总载荷(TTF) | 最大45N | 最大60N | 最大70N |
| 复位所需的力(RF) | 最大0.25N・m * | 最大60N | 最大70N |
| 总行程(TT) | 10±1mm | 5.5±1mm | |
*旋转转矩值。
• UL508(File No.E76675), CSA C22.2 No.14
6A 240VAC、10A 120VAC
• TÜV(EN60947-5-1)-直接开路动作认证-
(EN60947-5-5)
AC-15 3A 240VAC
DC-13 4A 24VDC
• CCC(GB/T14048.5)
AC-15 3A 240VAC
DC-13 4A 24VDC
UL1059、UL486E(Push-In Plus端子台型)
注. 作为短路保护装置,请使用符合IEC60269标准的10A保险丝gI或gG。本体中未内置该保险丝。
| 认证机关 | 标准 | 文件号 |
|---|---|---|
| UL * | UL508、 C22.2 No.14 | E76675 |
| TüV SüD | EN60947-5-1(直接开路动作认证)、
EN60947-5-5 |
请咨询经销商。 |
| CQC (CCC) | GB/T14048.5 | 2017010305959180 |
注. 仅NC接点侧有直接开路动作。
*已获得UL的CSA C22.2 No.14标准认证。
|
额定绝缘
电压(V) |
额定通电
电流(A) |
额定电压
(V) |
额定电流(A) | |||
|---|---|---|---|---|---|---|
|
AC15
(感性负载) |
AC12
(阻性负载) |
DC13
(感性负载) |
DC12
(阻性负载) |
|||
| 600 | 10 | AC24 | 10 | 10 | --- | --- |
| AC120 | 6 | 10 | ||||
| AC240 | 3 | 6 | ||||
| AC380 | 1.9 | 2 | ||||
| AC440 | 1.6 | 2 | ||||
| DC24 | --- | --- | 4 | 8 | ||
| DC120 | 1.1 | 2.2 | ||||
| DC240 | 0.55 | 1.1 | ||||
注1. 以上额定规格通过在下列条件中执行的测试获取。
(1) 环境温度:20±2℃
(2) 环境湿度:65±5%RH
(3) 操作频率:30次/分钟(设置和复位视为1次)
2. 最小适用负载
DC5V、10mA 阻性负载
可使用区域因使用条件、负载的种类不同而异。
| 额定电压 | 使用电压 | 电流值 |
|---|---|---|
| 6V AC/DC | 6V AC/DC ±10% | 约11mA |
| 12V AC/DC | 12V AC/DC ±10% | 约12mA |
| 24V AC/DC | 24V AC/DC ±10% | 约12mA |
| 100V AC | 100V AC ±10% | 约12mA |
| 110V AC | 110V AC ±10% | |
| 120V AC | AC100V~AC130V | |
| 200V AC | 200V AC±10% | 约12mA |
| 220V AC | 220V AC ±10% | |
| 230V AC | 230V AC ±10% | |
| 240V AC | AC220V~AC250V |
| 动作功能 | 旋转复位 | 推挽 | |||
|---|---|---|---|---|---|
| 不带灯型 | 带灯型 | 不带灯型 | |||
| 项目 |
A22NE-□
P□□□-N |
A22NE-M-
P□□□-□ |
A22NE-MP-
P□□□-N |
A22NE-MP-
P□□□-N-69K |
|
|
容许操
作频率 |
机械 | 30次/分钟以下(设置和复位视为1次) | |||
| 电气 | 30次/分钟以下(设置和复位视为1次) | ||||
| 绝缘电阻 *1 | 100MΩ以上(DC500V兆欧表) | ||||
| 接触电阻 | 100mΩ以下(初始值) | ||||
| 耐电压 | 同极端子间 *1 | AC2,500V 50/60Hz 1分钟(初始值) | |||
| 各端子和接地间 | AC2,500V 50/60Hz 1分钟(初始值) | ||||
| 振动 | 误动作 | 10~55Hz 双振幅1.5mm(接点断开1ms以内) | |||
| 冲击 | 误动作 | 最大250m/s2 (接点断开1ms以内) | |||
| 耐久性 | 机械 | 30万次以上(设置和复位视为1次) | 10万次以上
(设置和复位视为1次) |
||
| 电气 | 30万次以上(设置和复位视为1次) | 10万次以上
(设置和复位视为1次) |
|||
| 使用环境温度 *2 | -20~+70℃ | -20~+55℃ | -20~+70℃ | -20~+70℃*3 | |
| 使用环境湿度 | 35~85%RH | ||||
| 保存环境温度 *2 | -40~+70℃ | ||||
| 保护结构 *4 | IP65耐油型*5 | IP65 | IP65耐油型*5 | IP69K | |
| 防止触电保护等级 | ClassⅡ | ||||
| PTI(追踪特性) | 175 | ||||
| 污染度(使用环境) | 污染度3(EN 60947-5-1) | ||||
| 最小直接开路动作行程 | 11mm | ||||
| 最小直接开路动作力 | 45N | ||||
| 带条件短路电流 | 100A(EN 60947-5-1) | ||||
|
重量(φ40操作部位
1NC/1NO时) |
约55g | 约60g | 约85g | 约115g | |
*1. 亮灯部位的同极端子之间未配备LED。不适用于带灯型100~200V规格的亮灯部位。
*2. 无结冰、无结露条件下。
*3. 在JIS D 5020的IP□9K试验条件下支持80℃。
*4. 面板正面的保护结构。
*5. 组装控制盒时也是IP65,但不耐油。
| 项目 | 旋转复位 | 推挽 | |
|---|---|---|---|
| IP65/IP65(耐油型) | IP65(耐油型) | IP69K | |
| 总载荷(TTF) | 最大45N | 最大60N | 最大70N |
| 复位所需的力(RF) | 最大0.25N・m * | 最大60N | 最大70N |
| 总行程(TT) | 10±1mm | 5.5±1mm | 5.5±1mm |
*旋转转矩值。
・UL、cUL(File No.E41515)6A 220VAC、10A 110VAC
・TÜV(EN60947-5-1)(低电压指令)3A 220VAC
・CCC(GB/T14048.5)3A 240VAC、1.5A 24VDC
| 认证机关 | 标准 | 文件号 |
|---|---|---|
| UL *1 | UL508、 C22.2 No.14 | E41515 |
| TüV SüD | EN60947-5-1(直接开路动作认证)、
EN60947-5-5 |
请咨询经销商。 |
| CQC(CCC) | GB/T14048.5 | 2003010303070635 |
| KOSHA *2 | EN60947-5-1 | 请咨询经销商。 |
注. 仅NC接点侧有直接开路动作。
*1. 已获得UL的CSA C22.2 No.14标准认证。
开关部、亮灯部位单体已获得认证。
*2. 部分型号已获得认证。
|
额定通电
电流(A) |
额定电压
(V) |
额定电流(A) | |||
|---|---|---|---|---|---|
|
AC15
(感性负载) |
AC12
(阻性负载) |
DC13
(感性负载) |
DC12
(阻性负载) |
||
| 10 | AC24 | 10 | 10 | ― | ― |
| AC110 | 5 | 10 | |||
| AC220 | 3 | 6 | |||
| AC380 | 2 | 3 | |||
| AC440 | 1 | 2 | |||
| DC24 | ― | ― | 1.5 | 10 | |
| DC110 | 0.5 | 2 | |||
| DC220 | 0.2 | 0.6 | |||
| DC380 | 0.1 | 0.2 | |||
注1. 额定电流值由NECA C4520的测试条件决定。
以上额定规格通过在下列条件中执行的测试获得。
(1)环境温度:20±2℃
(2)环境湿度:65±5%RH
(3)操作频率:20次/分钟
2. 最小适用负载DC5V 10mA
| 额定适用负载 | 100mA、 DC30V (电阻负载) |
|---|---|
| 最小适用负载 | 1mA、DC5V |
| 额定电压 | 使用电压 | 电流值 |
|---|---|---|
| 6V AC/DC | 6V AC/DC±5% | 约8mA |
| 12V AC/DC | 12V AC/DC±5% | |
| 24V AC/DC | 24V AC/DC±5% |
| 额定电压 | 额定电流 | 使用电压 |
适用指示灯
(BA9S/13□金色) |
|---|---|---|---|
| 110V AC | 8mA | 100V AC
(95~115V) |
LED灯
A22-24A□ |
| 220V AC | 200V AC
(190~230V) |
| 种类 | 旋转复位 | 推挽 | ||
|---|---|---|---|---|
| 项目 | 不带灯型 | 带灯型 | 不带灯型 | |
| 容许操作频率 | 机械 | 30次/分钟(设置和复位视为1次) | ||
| 电气 | 30次/分钟(设置和复位视为1次) | |||
| 绝缘电阻 | 100MΩ以上(DC500V兆欧表) | |||
| 接触电阻 | 100mΩ以下(初始值) | |||
| 耐电压 | 同极端子间 | AC2,500V 50/60Hz 1min. | ||
| 各端子和接地间 | AC2,500V 50/60Hz 1min. | |||
| 振动 误动作 | 10~55Hz 双振幅1.5mm(接点断开1ms以内) | |||
| 冲击 | 耐久 | 1000m/s2 | ||
| 误动作 | 最大250m/s2(接点断开1ms以内) | |||
| 耐久性 | 机械 | 30万次以上(设置和复位视为1次) | ||
| 电气 | 30万次以上(设置和复位视为1次) | |||
| 使用环境温度 *1 | -20~+70℃ | -20~+55℃ | -20~+70℃ | |
| 使用环境湿度 | 35~85%RH | |||
| 保存环境温度 | -40~+70℃ | |||
| 保护结构 | IP65(耐油型) *2*3 | IP65 *2 | IP65(耐油型) *2*3 | |
| 防止触电保护等级 | Class Ⅱ | |||
| PTI(追踪) | 175 | |||
| 污染等级 | 污染等级3(EN60947-5-1) | |||
| 最小直接开路动作行程 | 11mm | |||
| 最小直接开路动作力 | 45N | |||
| 带条件短路电流 | 100A(EN 60947-5-1) | |||
| 重量(φ40 操作部位1NC/1NO时) | 约65g | 约80g | 约100g | |
*1. 无结冰、无结露
*2. 面板正面的保护结构。
*3. 组装控制盒时也是IP65,但不耐油。
| 项目 | 旋转复位 | 推挽 |
|---|---|---|
| 总载荷(TTF) | 最大44.1N | 最大58.8N |
| 复位所需的力(RF) | 最大0.25N・m * | 最大58.8N |
| 总行程(TT) | 10±1mm | 5.5±1mm |
*旋转转矩值。
信息更新: 2022年5月27日