快速链接到欧姆龙其他国家/地区的网站。close

欧姆龙全球

首页  >  产品资讯  >  产品共通信息  >  常见问题一览表  >  技术指南  >  安全产品

各安全等级的电路例

各安全等级的电路例

这里介绍的是作为保护门的互锁装置,在组合安全开关后形成的电气式互锁装置的安全控制系统的事例,用简单的电路按各安全等级分别介绍。

注1〕 该互锁装置的事例只是机械的控制系统中确保安全性的一个构成部分。所以有必要应机械整体的作业环境对进入危险区域的频度、及到危险消失的时间等危险现象的危险度进行评价,同时还必须设计、选择、构成符合该机械整体安全等级的对应手段。

注2〕 电路例

 

安全部件

电路事例使用的安全部件类,具备对标准规定的开关应具备强制断开动作机构,对继电器应具备强制导向接点机构等,通过设计使这些功能在安全控制系统整体构筑中发挥作用,安全部件不能单独构筑相应的系统。

 

安全等级

①安全等级B适用于其他等级共通事项的耐环境性等基本安全原则,一般不适用于保护门的互锁装置。

②安全等级1到4的简易电路例将各安全等级所要求的安全功能以电路概念进行描述。使用安全部件设计安全控制系统时请参见68页以后的第6章 连接电路例。

 

安全等级1 ●使用1个限位开关的电路例

 

安全等级

安全等级2 ●使用1个限位开关的电路例

  

安全等级

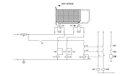
安全等级3 ●使用2个限位开关的电路例

 

安全等级

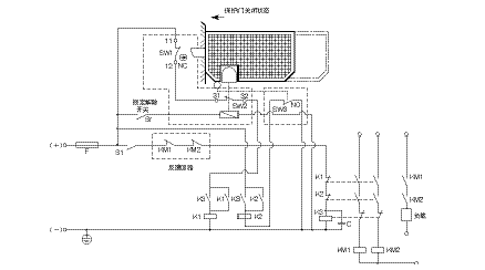
安全等级4 ●使用门开关及限位开关的电路例

 
 

APP下载

欧姆龙FA世界